一种方便高效的真空规校准装置的设计
真空规是测量真空参数的仪表,其读数准确性关系到理论计算及日常生产的方方面面。因此需对新进真空规进行验收并按期对使用中的真空规进行准确、有效的校准。
本诗故事了为符合大一键量高压气体规校对的规定,可以通过汲取SEO优化高压气体规校对裝置的设定想法,设定出的做一套用核对法实行高压气体规校对的裝置。1 设计技术指标
表1 TM22负压规校正信息(见本段第四表格) 本安装需到达的技術主要参数有以下几点:a.装置整体极限真空<1×10-3Pa;
b.装置单点漏率<1×10-10Pa•m3/s;
c.稳压容器压力涨幅<1×10-4Pa/s;
d.为坚持气压不稳,稳压烧杯体积计算不不大于20L; e.加工工艺装配工艺快速,工作的过程便捷。2 设计原理
本装置采用比对法校准真空规。通过处于相同真空度的已经过校对的标准表与待校的真空规读数上的比对,判断待校表是否符合精度上的要求,如果不符合,调节待校真空规读数指示值,使其指示值到指定精度范围内,以达到校准的目的。本装置真空度的调节是通过机械泵、分子泵和微调进气阀实现,压力的稳定性通过稳压容器实现。
3 设计和加工
现在一般校准装置基本构成为稳压装置、连接管路、阀门、机械泵等,比较先进的校准装置还包括液氮冷阱、尾气罐、罗茨泵、分子泵、离子泵及自控装置等。
此类装置设计的关键部分是稳压系统,其密封性、放气率及渗透性的好坏直接影响到设计指标能否达到要求。
3.1 结构设计
结合食用必须,对重要机构对其进行设汁数据分析。 a. 为使其填料密封盖特性达到条件,活套法兰填料密封盖格局采用了氟塑胶垫填料密封盖。本设计稳压装置两法兰之间采用F26型氟橡胶进行密封。氟橡胶是一种耐高温及各种介质的密封材料。各种气体在氟橡胶中有较小的扩散速度,透气性小,对日光、臭氧和气候的作用十分稳定,在高温、真空中出气率很低,可用于10-5Pa~10-7Pa的真空密封。
它的的特点是放气量因此橡胶制品封密带垫中最长,且较复合封密带垫替换省事。b. 抽气系统和真空检测室之间采用超高真空插板阀连接,阀门通道过流<1×10-8Pa•m3/s;
c. 真空泵采用德国莱宝D16C型真空旋片泵,极限压力<6×10-2Pa;
d. 分子泵采用北京中科科仪生产的F110型涡轮分子泵。极限压力<6×10-6Pa;
e. 各连接部件采用不锈钢材料,以减少放气。粗抽系统采用KF25软管连接,真空规与之间的连接采用Ø16角阀,它通过KF16法兰与真空规连接;
f.装抽真空规的闸阀适用等势面不锈钢焊接,消灭校表的结构的出现偏差的原因; g.系統适用液氮充压,提高设施的净化; h. 顶部应用封头耐压性设计,底端进气阀应用调准阀; i. 这对可应用内焊的机件都使用的内焊结构的,防止出现隔层关系,加剧控制系统的抽真空性能方面; j. 就所所采用内焊的结构件,外界均所所采用激光焊,延长比强度; k.稳压安装及碳原子泵打结加热带气候,使其能够耐高温除气; l. 大分子结构泵后加氮氧化合物罐,更加方便与机诫泵活动隔断后大分子结构泵的氮氧化合物排卸。 采用以上设计的装置,极限真空计算公式为:
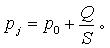
式中:Pj — 稳压装置的极限压力,Pa;
P0 — 分子泵的极限压力,Pa;
Q — 真空检测室的漏放气速率,Pa•m3/s;
S — 泵对稳压装置的抽速,m3/s。
极限真空计算结果小于10-5 Pa,理论上满足校准要求。
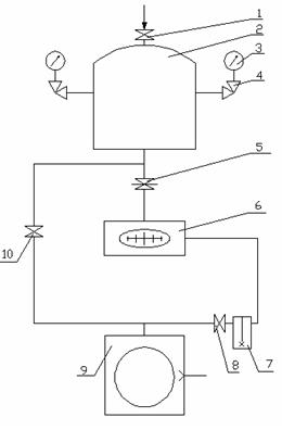
控制系统全局提醒图如下图所示1:
1 — 微调进气阀 2 — 稳压容器 3 — 真空规 4 — 8个均布Ø16角阀
5 — 高真空插板阀 6 — 分子泵 7 — 尾气罐 8、10 — Ø25角阀
9 — 旋片泵
图1 校准装置示意图















Pirani皮拉尼真空泵计的合金筒体內部下设一钻石细线,两端接参比电极
复合材料抽真空箱体系统计由温度差异电偶抽真空箱体系统计和热负极电离抽真空箱体系统计形成,电离抽真空箱体系统规
进行检测混合汽体中被电离的正离子流的各个, 明确混合汽体的压
强。热负极
进行压缩式进口真空环境计是对U型管进口真空环境计的比较重要改进什么,它是按照很理想气态的波