小孔流导测量方法的研究
1、引言
在团伙流能力下孔洞流导值是平衡稳定的,流导的深浅与孔洞的平面图形样式有观。而而关于平面图形样式原则的孔洞,可实现基本原理算能够得到流导值;而而而关于平面图形样式不原则的孔洞,可以实现实验报告所的手段測量手段流导值。而而关于直径怎么算仅有10μm的孔洞策略而言,实现实验报告所測量手段孔洞的流导值,可以向蒸空体系给予给定的有毒气物访问量,这而而关于有毒气物访问量測量手段和蒸空处置技艺中访问量的引人塑造至关重要的作用。然而必须要 论述孔洞流导的測量手段手段,測量手段孔洞的流导值,便于给予精准的有毒气物访问量。 应用定容法实验室混合气体微客用户访问量自校软件系统设计设备和恒压法实验室混合气体微客用户访问量自校软件系统设计设备差别校正技术了孔洞的流导值。要为检验孔洞流导校正技术的准确度性,在孔洞另一端差别充人实验室混合气体做到必然的心理压力值,完成已测流导的孔洞滴出,向负压软件系统能提供必然的客用户访问量。并且校正技术相同一只负压漏孔的漏率值,特别了2种校正技术技术的不同性,得以了特别不错的校正技术数据。2、定容法测量小孔流导
2.1、定容法气体微流量校准装置
定容法气体微流量校准装置由定容法流量计、流量比较系统、真空抽气系统和测量与控制系统4部分组成,如图1所示。定容式流量计由定容室、压力测量单元、供气系统、抽气机组、针阀和截止阀等组成。流量比较系统采用了双球形结构,在球的赤道法兰上装有真空规、四极质谱计、磁悬浮转子规等。真空抽气系统由主抽分子泵、辅抽分子泵、溅射离子泵、干泵、阀门等组成,采用了无油真空抽气系统,校准室极限真空度为5.80 × 10 -8 Pa。
定容法气体微流量校准装置可采用流量流人法、流量流出法和流导法对气体微流量进行校准。流量流入法的校准范围为(5×10-8~ 5×10-3) Pa·m3/s,合成标准不确定度为0.56%~0.75%。流量流出法校准范围为(5×10-8~5×10-2) Pa·m3/s,合成标准不确定度为0.91%~1.50%。流导法校准范围为(5×10-11~5×10-6)Pa·m3/s,合成标准不确定度为1.0%~1.6%。

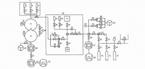
1,24.恒温箱;2,3,4,25,26.待校漏;5,6,7,8,28,29,30,33,35,37,40,42,43,46,49,50,
52,59,62,63,65,66,67,68,69.截止阀;9.分离规;10.四极质谱计;11.上球室;12.限流孔;13,15,19,21,56.角;14,45.磁悬浮转子规;16.冷阴极规;17.下球室;18,54.溅射离子泵;20,22,57.分子泵;23,58.机械泵;27,32,34,39,41,47,51,55,60.定容室各体积;31.差压电容薄膜规;36,61.针阀;38.流导小孔;44.标准体积;48,53.绝压电容薄膜规;64.压力表;70,71,72.气瓶。
图1 定容法气体微流量校准装置
2.2、定容法测量小孔流导的原理
当温度恒定时,在分子流条件下,某一种气体通过小孔流出,这时小孔的流导值是恒定的,可用下式计算
(1)
式中c为小孔的流导,m3/s; Q为气体通过孔的流量,Pa·m3/s; p、 p1,为分别为小孔两侧的气体压力,Pa。
当孔两侧的气体压力P、P1之比大于1000倍时,P、P1之差可以用孔人气口压力P代替,可用133 Pa绝压电容薄膜规测量。
当用定容式数据超声波热度计侧量时,适用下式求算数据热度
(2)
式中V为定容室体积,m3,用已知标准体积,根据气体膨胀原理测量;t为测量时间,s,用计算机的内部时钟测量。
将式 (2) 代人式(1)可得
(3)
(4)
(5)












这篇文章详细介绍了几样其最典型的的超低真空室软件系统图:用扩撒泵和钛泵串并联侧重于泵
涡流馈口作EAST新兴铝离子旋回蒸汽加热(ICRF)无线最重要性机械部件其中之一,
流导属于在的单位压差大下,经流管道阀门部件气国内流量的面积。流导可能性也称