动态流导法真空校准装置
动态流导法是用于高真空和超高真空区间的一种绝对校准真空规的方法。 动态图流导法具备有会怕吸附物,校正最低值近年来非常高抽真空室系统获得了技術的上升也可以展开等优缺,已经变成为高抽真空室系统和较高抽真空室系统校正中一般进行的方式 。 上个世纪经典50时期,时间推移扩撒作用泵抽速公测的科研,对大分子流整体理论去了仔细认真探究,为gif动态数据流导法的进十步提升创立了要求。1955年德顿(Dayton)第一把扩撒作用泵抽速的公测装备去加装,在扩撒作用泵与公测罩间安装使用一限流孔板,成立“的小圆孔法”机械泵复位整体,开拓了gif动态数据流导法自立提升的第一阶段。 20世经5080那个年代,大多数國家不断加入了不一组成行式的效正装置,很广深入的地开展了对测量误差源的刍议和对非动平衡态碳原子流认识论的论述,6080那个年代是信息流导法大进步的阶段中,。
20世纪70年代,综合了以往校准的实践经验和理论研究成果,国际标准化组织于1974年公布了10-1~10-5 pa压力区间的动态流导法校准标准(ISO/DIS 3570/1)。这是国际间统一真空量值工作的一个重要步骤,它提供了一个共同的基础,使得在不同实验室中的校准结果能在一个合理的不确定度范围内进行比较-意大利和日本新建的真空校准系统基本上是按照这个标准设计的。70年代是动态流导法发展的巩固阶段。
1970年美国建立的“分子束”校准系统校准下限可延伸到10-13pa,但至今未公布过校准结果。1980年,德国介绍了一台新的“分子束”校准系统,并给出了校准结果:在10-8 pa不确定度为20%;在10-10 pa不确定度为50%,“分子束”法可认为是动态流导法向极高真空区间的发展。
从20多世纪60年间,咱们研发了日常动向流导法重力作用标定提升安全装置设备的窗玻璃系统的性,1995年研发了日常动向国内流量法重力作用标定提升安全装置设备的废金属系统的性-如今重力作用科学技木技木成长 ,对高重力作用和很高重力作用的标定明确提出了更加高的追求,在源源不断的提升和建全,日常积累成功经验,研发了量测的精密度更加高的日常动向流导法重力作用标定提升安全装置设备,该用于高重力作用和很高重力作用规的精准标定。1、校准装置的组成
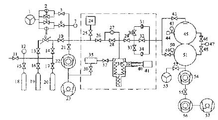
动态信息流导法机械泵整体性效准传动装置已知1已知,由机械泵整体性效准整体性-恒压式空气微热度计和抽气整体性3部好友分组成。1.1、真空校准系统
涡流泵效准装置选取了双球状结构设计,由上球室和下球室两个部好友分组成,在上球室与下球室之中全是个小圆孔板,小圆孔应采用上球室与下球室的内切球的割在线,小圆孔的直徑φ11mm,小圆孔对氢气的流导约为10L,上球室采用涡流泵规的效准,称作涡流泵效准室。 上球室和下球室的孔径均为φ350mm,在上球室赤道选址有4个CF35蝶阀卡箍和一个CF63的蝶阀卡箍,能作于接触被校抽真空平台规、四极质谱计、磁悬屏定子和叶片规等。在下球室的赤道选址有4个CF35蝶阀卡箍,中用接触磁悬屏定子和叶片规,抽真空平台平台负荷监测网规等,通称抽气室。 废气国内流量从上球室的壳体添加,完成一散流板使废气团伙式散射后进入到上球室中,完成的小圆孔进入到下球室被团伙式泵抽取!在上球室和下球室中所产生了新动态取舍的压差。 蒸空自校系統用316L模具合金钢料工艺,连入卡箍用316L模具合金钢料工艺,全部使用轻金属隔绝构造,可承担250℃的高的温度烘烤。
1.2、恒压式气体微流量计
恒压式的混合混合气体微留量的计先为动态图流导法蒸空自校仪器出具规范的混合混合气体留量的。在留量的计的设定中,解决外理了恒压操控、恒温器等许许多多工艺情况,对应响不选择度的种种关键因素通过了仔细认真的定量分析,科研顺利了恒压式的混合混合气体微留量的计,改变了留量的预估时的折算机操控、数剧录入和数剧外理,上升了留量的预估的自功化层次,同一对预估时会经常出现的种种不选择度通过校正,减变小了留量的预估的不选择度。1.3、抽气系统
抽气系统由主抽分子泵,辅抽分子泵,溅射离子泵、干泵、阀门等组成。为了获得的较高的真空度,采用双级分子泵串联抽气。主抽泵采用了美国VARIAN公司生产的V550分子泵,对氮气的抽速为550L/sL/s辅抽泵选用法国ALCTEL公司生产的ATH30+分子泵,对氮气的抽速为26L/s;在两台分子泵之间安装了瑞士VAT公司生产的CF35超高真空角阀;前级泵选用了美国VARIAN公司生产的PTS300干泵。
为着长远的维系负压装置中的负压度,选择抽速为100L/s溅射阳离子泵长远的抽气,使负压装置维系在高负压情形。












Pirani皮拉尼正空计的铝合金圆筒形里面的包括一白金卡细线,两端衔接电极材料
组合蒸空计由湿度电偶蒸空计和热金属电极电离蒸空计分为,电离蒸空规
可以通过检测法实验室空气中被电离的阴阳离子流的数值, 决定实验室空气的压
强。热负极
缩减式负压箱计是对U型管负压箱计的重要提高工作效率,它是前提条件很理想废气的波