四极质谱计在高压力下的测量方法
四极质谱计是一种分压力测量仪器,其线性上限一般为10-3Pa。本文通过对影响四极质谱计测量上限的因素进行分析,得到高压力下的分压力计算方法,并通过实验验证了该方法的可行性,得出的结论对高压力下四极质谱计的应用具有一定的参考价值。
1、引言
四极质谱计是种分压差量测器材,被常见应用于不同的这个领域的分压差量测。基本上用正离子流与精准度的比率计算方法方法废气分压差的大小不一,精准度在舒张压差下效正赚取,其指标值常数。但在高压差下精准度不要为常数,用为下方法计算方法方法得见分压差值与事实分压差值偏差值巨大,而真空泵汽车镀膜、半导体设备加工生产等领域刚好可以用四极质谱计在较高压差下量测废气的分压差值,来保证不同的废气营养成分的正比。爱品生新风系统,我对四极质谱计的精准度参与学习,实现学说讲解和实验性学习给出了高压差下精准度与舒张压差下精准度的相关,于是超过用四极质谱计在高压差下精确性量测分压差的目的意义。2、理论分析
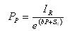
四极质谱计的原理与电离规相似,都是将气体分子电离,并通过离子流的大小指示气体压力值。不同的是四极质谱计具有分离离子的功能,通过四极杆将不同质荷比的离子分离,只有特定质荷比的离子才能到达收集极,一般通过某种气体的离子流与灵敏度的比值计算气体分压力的大小,灵敏度通过离子流与标准压力的比值校准获得。作者将四极质谱计检测到的特定气体主峰离子流值与特定气体的分压力值之比作为灵敏度。在实际计算中离子流和分压力都是扣除本底之后的数值,如式⑴所示

式中S 为灵敏度,单位为A/Pa; IR为到达收集极离子流,单位为A; 为气体分压力,PP单位为Pa;I0为本底离子流;P0为本底气体压力。
对上式做出变幻,可获得分水压的确定计算 
由上式可知,如果灵敏度为常数,可以方便地获得气体分压力的大小。在低压力下四极质谱计的离子流与气体压力呈线性关系;当压力高于10-3 Pa时,离子流与气体压力为非线性关系,不能用式⑵准确计算气体分压力的大小。作者用线性灵敏度S0表示低压力下的灵敏度,用S表示整个测量范围内的灵敏度。
质谱计在高心理重压下出显非非波形的注意缘故,是化合物与实验室气味分子结构或化合物间的对撞及化合物间电荷量的斥力使位置化合物紧急制动既定目标道轨,不可以做到提取极,导致化合物损耗,使化合物流与实验室气味分心理重压紧急制动非波形。下边将从理论体系勤奋努力行计算,得来高心理重压下分心理重压与化合物流的原因,于是提升质谱计高心理重压下测量方法的正确性。 四极质谱计阴阴离子源中阴阴离子流的宽度与空气分心理压力呈正比相互关系,内容如下式所显示IF=KF·PP
式中 IF为离子源产生的离子流;KF为比例系数;PP为气体的分压力大小。
基于阴阳化合物的伤害与甲烷气体工作压力和阴阳化合物流有关的信息,则从阴阳化合物源飛行到汇集极的时中,阴阳化合物流的伤害用下式来透露dl=KL·P·I·dl
式中dl为离子所经过的微小距离;dI为dl距离内损失的离子流;KL为损失常数;I 为运动距离为L时的离子流大小; P为质谱计中气体全压力的大小。
对做出放大得有以下几点会员积分公式换算
式中IR为到达收集极的离子流;IF为离子源中形成的离子流;L为离子源到收集极的距离。
对式⑸求解得

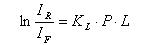
In(S)=KL·P·L+In(KF)
令KL•L为常数b,当 趋向于0时,KF的值等于线性灵敏度S0的值,这样可以在低压力下校准获得KF的值。变换式⑺可得灵敏度S与线性灵敏度S0的关系
S=S0·еbp
通过式⑻,如果已知S0和b值,可以得到高压力下四极质谱计灵敏度S的值;在低压力下,еbp 的值约等于1,说明该公式也适用与低压力下气体分压力的测量。联合式⑵、式⑻,得到高压力下计算气体分压力的关系式


b的校准一般用单一气体,因此,上式中P与PP同值,只要在低压力下通过校准获得线性灵敏度S0,用一支全压力规测量P值,将四极质谱计所测气体的离子流IR代入式⑽,就可以得出b值。
3、实验装置
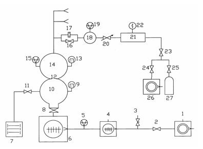
实践设计化是动向精准流量法分经济压力质谱计效准装备。该装备由抽气设计化、天燃气设计化、效准室和进样设计化四部位组合。装备的工作任务的原理如图甲如图所示1如图所示,进样设计化和天燃气设计化有一致的三路,图例只绘制了在当中的八路。
1、26.机械泵;2、23、24.电磁隔断阀;3.放气阀;4、6.分子泵;5.中真空规;7.溅射离子泵;8.超高真空插板阀;9、13.超高真空冷规;10.抽气室;11、16.超高真空角阀;12、17.限流小孔;14.校准室;15、19.磁悬浮转子规;18.上游室;20.微调阀;21.稳压室;22.皮拉尼规;25.减压阀;27.高压气瓶。
图1 动态图客流量法分负荷质谱计效正配置本职工作关键技术图















用四极质谱计对316L不锈不绣钢作的很高机械泵(XHV) 效正室在烘烤前、
应对制作垂线注入式航空時间质谱仪的都要,操作就直接号码频次制成