四极质谱计在高压力下的测量实验设备与实验结果
通过实验检测,在高压力下,四极质谱计灵敏度偏离线性的主要原因除了离子与气体分子和离子碰撞导致离子损失外,离子间电荷的作用力使离子发生散射也是一个重要的原因。数据表明,在高压力下,通过式S=S0·еbp 计算所得压力值与标准压力值的一致性比较好,而通过离子流与线性灵敏度S0比值得到的压力值与标准压力值存在很大差异,在10-1Pa,两值之差达几个数量级。
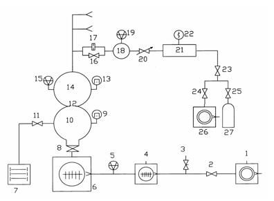
实验装置
实验操作机是动态化人流量法分阻力质谱计调校裝置。该裝置由抽气体统、气路体统、调校室和进样体统四区域组合成。裝置的本职工作关键技术如图甲图示1图示,进样体统和气路体统有不同的三路,图下只写出了中间的五路。
校准室采用Φ350的球形容器;磁悬浮转子规⒂和被校质谱计接在校准室的同一赤道平面上;限流小孔⑿的直径为18 mm,以保证校准室小孔的流导为分子流导。抽气系统由2台分子泵串连,并将抽速为4 L/s的直联泵作为前级泵,这样可以提高校准室的极限真空度,烘烤后,校准室的极限压力可达10-7Pa量级。进样系统限流小孔⒄的直径为1 mm,可将上游室的压力在10-1~10-4Pa范围内进行调节。
复位室中的气压利用可以调节针阀增加,所有实验室英文数据分析在复位室气压相对稳定后得到 。实验室英文保护装置利用动态数据采取量测法和衰减气压的大分子流失态数据进样法对持谱计采取复位。⑴动态直接测量法。校准室中的压力在10-1~10-4Pa范围内,用磁悬浮转子规⒂的读数作为参考压力。该方法对单一气体的测量不确定度为1.6%。⑵ 衰减压力的分子流动态进样法。如果校准室的压力在10-6~10-4Pa范围内,用磁悬浮转子规⒆的读数与小孔17、12的流导比通过式⑾计算所得:
(11)
式中 P2为校准室压力;P1为磁悬浮转子规⒆所测压力;R为小孔17和 小孔12的流导比,约为103左右,不确定度小于1%。衰减压力的分子流动态进样法可实现校准室在10-6~10-4Pa范围内的校准,该方法对单一气体的测量不确定度为4.2%。
实验质谱计是BALZERS公司生产的QMS422,该质谱计的杆长为200 mm,灯丝为钨丝,四极杆的直径为8 mm,离子源为开式,离子收集方式为法拉第杯和电子倍增器2种方式。本实验用法拉第杯作为收集极,质谱计离子源参数采用出厂默认值[3],所有数据是在峰宽△M=1 u的条件下进行的,实验进行到质谱计灯丝保护为止。
实验结果及讨论
四极质谱计在能够完善前校正分压强的没想到在10-6~10-1Pa压力范围内,用N2、Ar单一气体作为实验气体,校准四极质谱计在不同压力下的灵敏度值。将10-4Pa压力下灵敏度的平均值作为线性灵敏度S0的值,本实验中氮气和氩气的线性灵敏度值分别为5.1×10-7A/Pa和7.7×10-7A/Pa。四极质谱计在不同压力下的灵敏度如图2所示,从图中可以看出灵敏度在低压力下为一常数,当压力高于10-3Pa时,灵敏度随压力的增大急剧减小。因此,通过离子流与线性灵敏度S0的比值获得的压力不能反映校准室的真实压力,实验结果如表1所列。用如下式表示测量结果之间的偏差
(12)
通过式⑿可以看出,D值越小,表明四极质谱计所测压力值与标准压力值间的偏差越小。从表1可知,当压力高于10-3Pa时,用四极质谱计离子流与线性灵敏度S0的比值得到的压力与标准压力相差非常大,当压力在10-1Pa时,质谱计所测压力与标准压力存在几个数量级的偏差。下面用理论分析得出的关系式重新进行计算和比较。

| 氦气压为是比较 | 氩气压差较为 | ||||
| 规范压为/Pa | 质谱计测得负荷/Pa | D值 | 规范标准重压/Pa | 质谱计测得压强/Pa | D值 |
| 2.73E-06 | 2.31E-06 | 1.8E-01 | 3.49E-06 | 3.28E-06 | 6.0E-02 |
| 6.06E-06 | 6.60E-06 | 8.0E-02 | 7.24E-06 | 7.09E-06 | 2.0E-02 |
| 2.58E-05 | 2.92E-05 | 1.2E-01 | 2.04E-05 | 2.02E-05 | 1.0E-02 |
| 5.36E-05 | 5.65E-05 | 5.0E-02 | 4.16E-05 | 4.13E-05 | 1.0E-02 |
| 8.51E-05 | 8.58E-05 | 1.0E-02 | 6.58E-05 | 6.76E-05 | 3.0E-02 |
| 2.78E-04 | 2.65E-04 | 2.0E-02 | 2.62E-04 | 2.65E-04 | 1.0E-02 |
| 5.43E-04 | 5.36E-04 | 1.0E-02 | 5.45E-04 | 5.32E-04 | 2.4E-02 |
| 8.52E-04 | 8.28E-04 | 3.0E-02 | 7.02E-04 | 6.96E-04 | 1.0E-02 |
| 2.86E-03 | 2.71E-03 | 6.0E-02 | 2.70E-03 | 1.31E-03 | 1.1E+00 |
| 9.42E-03 | 6.63E-03 | 4.2E-01 | 4.80E-03 | 1.30E-03 | 2.7E+00 |
| 1.32E-02 | 7.80E-03 | 6.9E-01 | 6.83E-03 | 1.33E-03 | 4.1E+00 |
| 2.49E-02 | 7.99E-03 | 2.1E+00 | 1.06E-02 | 1.30E-03 | 7.2E+00 |
| 4.48E-02 | 5.26E-03 | 7.5E+00 | 1.81E-02 | 1.31E-03 | 1.3E+01 |
| 5.93E-02 | 3.51E-03 | 1.6E+01 | 5.06E-02 | 1.30E-03 | 3.8E+01 |
| 1.33E-01 | 5.75E-04 | 2.3E+02 | 4.65E-01 | 1.17E-06 | 4.0E+05 |
高清亚洲日韩在线欧美相关的文章阅读:
















用四极质谱计对316L不锈钢材质质作的越高涡流(XHV) 标定室在烘烤前、
面向制做立式传入式飛行周期质谱仪的要有,使用直观数字1概率转化成
本论文简绍了MKS司和INFICON司的多余甲烷气体研究分析仪器(RGA)的RS-23