四极质谱计的计量特性研究
1、论文引言
四极质谱计被广泛应用于航空航天、科学研究、环境检测、生物过程等众多领域[1],尤其被用于正压漏空、真空漏空、气体微流量的校准。因此,四极质谱计的计量特性对于提高测量和校准精度是非常重要的。四极质谱计的测量精度主要依赖于两个因素,一是校准过程中所用参考标准的精度和校准系统的适用性,二是四极质谱计本身的性能,尤其在定量分析方面,后者显得更为重要。作者主要对四极质谱计的计量性能进行研究。
四极质谱计通常情况下由阴阳铝铁亚铁阴阳铝化合物源、四极虑质器、阴阳铝铁亚铁阴阳铝化合物收藏极五部组群成。在阴阳铝铁亚铁阴阳铝化合物源中由金属电极发会射的电子器材经快速后将气休氧分子电离成不一质荷比的阴阳铝铁亚铁阴阳铝化合物,阴阳铝铁亚铁阴阳铝化合物经对焦后灌入四极虑质器;四极虑质器是由三根水平线的四极杆组成了,使用调整加在四极虑质器上的联席会、电流电流比来分割阴阳铝铁亚铁阴阳铝化合物;收藏极是时用收藏从虑质器中飞出的阴阳铝铁亚铁阴阳铝化合物,使用阴阳铝铁亚铁阴阳铝化合物流的长宽比来指示标志一种气休分压为的长宽比。 四极质谱计被测实验室其他气体的分压强在阳离子流与对三种实验室其他气体的高敏感度度的指数值来计算的,如式(1)一样。因为分析四极质谱计的计量检验性状,用高敏感度度的转变 来表达出来器材的侧量性。
(1)
式中S 为灵敏度,单位为A/Pa; IR为到达收集极的离子流,单位为A; Pp为某种气体分压力,单位为Pa;I0为本底离子流;P0为本底气体压力。作者主要对4台质谱计的线性、稳定性、短期稳定性、离子源参量及使用历史对仪器性能的影响进行研究。
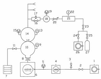
2、调校配置及实验设计质谱计 2.1、校对配置校准装置是国防科工委真空计量一级站的“分压力质谱计校准装置”,装置用磁悬浮转子规作为参考标准。该装置通过直接测量法和压力衰减法实现10-6~10-1Pa范围内对四极质谱计的校准。直接测量法是将接在校准室上的磁悬浮转子规的读数作为参考压力;压力衰减法是将上游室磁悬浮转子规所测的压力经换算后得到校准室中气体压力,如公式(2)所示
(2)
式中C1为限流小孔(17)的分子流流导;C2为限流小孔(12)的分子流流导;P1、P2分别为上游室(18)和校准室(14)中气体的压力。
分工作负担质谱计较准设置长为1表达。设置由外径为350mm的连接的球体贮罐组成的较准室和抽气室,两室里边利用外径为18mm的的小圆孔参与限流,使较准室获得了不稳的工作负担;设置存在三路进气软件程序,每路软件程序设置了容量为10L的稳压室,利用电磁感应阀与燃气管道安装瓶和机械制造泵连接。为了获得更高的极限压力,装置采用串联双涡轮分子泵作为主泵,并用机械泵作为分子泵的前级,经彻底烘烤后,校准室可获得10-7Pa的极限压力,装置的设计和详细技术指标见真空技术网的其它文章。

| 质谱计编码查询 | A | B | C | D |
| 生产加工厂家 | 卷心菜BALZERS工厂 | 歪果BALZERS公司的 | 加拿大MKS工司 | 荷兰INFICON品牌 |
| 形号 | QMS422 | QMS200 | MICROVISION PLUS | XPR3 |
| 阴离子源设备构造 | 闭式 | 闭式 | 闭式 | 闭式 |
| 四极杆长/mm | 200 | 100 | 100 | 18 |
| 杆长度/mm | 8 | 6 | 6 | 6 |
| 工作频率/MHz | 2.25 | 2.46 | 2.05 | - |














用四极质谱计对316L不锈不锈钢材料钢板网作的挺高真空室(XHV) 效正室在烘烤前、
共性制做保持竖直构建式着陆时段质谱仪的需求,采用立即数字化频点合并
本段介紹了MKS总部和INFICON总部的残留空气深入测试仪(RGA)的RS-23